自动驾驶汽车线控技术深度解析
对于自动驾驶汽车的控制人们常有很多疑问。比如转向,具体跟车辆的交互,是传入转向角度还是力度?刹车制动是由 IPC 告诉硬件多少力度呢,还是智能到具体的制动百分比就可以?
要实现这些控制指令,首先与参考车辆的底盘组组件有很大的关系,要了解与车辆底盘的各个组件交互,就要先了解这些控制组件。
线控执行
简单地说,线控执行主要包括线控制动、转向和油门。某些高级车上,悬架也是可以线控的。线控执行中制动是最难的部分。
线控油门
线控油门相当简单,且已经大量应用,也就是电子油门,凡具备定速巡航的车辆都配备有电子油门。电子油门通过用线束(导线)来代替拉索或者拉杆,在节气门那边装一只微型电动机,用电动机来驱动节气门开度。
一般而言,增减油门就是指通过油门踏板改变发动机节气门开度,从而控制可燃混合气的流量,改变发动机的转速和功率,以适应汽车行驶的需要。传统发动机节气门操纵机构是通过拉索或者拉杆,一端联接油门踏板,另一端联接节气门连动板而工作。
但这种传统油门应用范畴受到限制并缺乏精确性。电子油门的主要功能是把驾驶员踩下油门踏板的角度转换成与其成正比的电压信号,同时把油门踏板的各种特殊位置制成接触开关,把怠速、高负荷、加减速等发动机工况变成电脉冲信号输送给电控发动机的控制器 ECU,以达到供油、喷油与变速等的优化自动控制。
电子油门控制系统主要由油门踏板、踏板位移传感器、ECU(电控单元)、数据总线、伺服电动机和节气门执行机构组成。

博世智能电子油门踏板
位移传感器安装在油门踏板内部,随时监测油门踏板的位置。当监测到油门踏板高度位置有变化,会瞬间将此信息送往 ECU,ECU 对该信息和其它系统传来的数据信息进行运算处理,计算出一个控制信号,通过线路送到伺服电动机继电器,伺服电动机驱动节气门执行机构,数据总线则是负责系统 ECU 与其它 ECU 之间的通讯。
在自适应巡航中,则由 ESP(ESC)中的 ECU 来控制电机,进而控制进气门开合幅度,最终控制车速。
线控转向

日产旗下的英菲尼迪 Q50 是首批使用线控转向的量产车辆
线控转向也已经得到实际应用,这就是日产旗下的英菲尼迪 Q50。实际目前的电子助力转向(EPS)非常接近线控转向了。
EPS与线控转向之间的主要差异就是线控转向取消了方向盘与车轮之间的机械连接,用传感器获得方向盘的转角数据,然后 ECU 将其折算为具体的驱动力数据,用电机推动转向机转动车轮。而 EPS则根据驾驶员的转角来增加转向力。
线控转向的缺点是需要模拟一个方向盘的力回馈,因为方向盘没有和机械部分连接,驾驶者感觉不到路面传导来的阻力,会失去路感,不过在无人车上,就无需考虑这个了。在Q50L 上线控转向还保留机械装置,保证即使电子系统全部失效,依然可以正常转向。
线控制动


传统制动系统主要由真空助力器、主缸、储液壶、轮缸、制动鼓或制动碟构成。当踩下刹车踏板时,储液壶中的刹车油进入主缸,然后进入轮缸。

轮缸两端的活塞推动制动蹄向外运动进而使得摩擦片与刹车鼓发生摩擦,从而产生制动力。
当驾驶者踩下制动踏板时,机构会通过液压把驾驶人脚上的力量传递给车轮。但实际上要想让车停下来必须要一个很大的力量,这要比人腿的力量大很多。所以制动系统必须能够放大腿部的力量,要做到这一点有两个办法:一是杠杆作用;二是利用帕斯卡定律,用液力放大。制动系统把力量传递给车轮,给车轮一个摩擦力,然后车轮也相应的给地面一个摩擦力。
在我们讨论制动系统构成原理之前,让我们了解三个原理:
杠杆作用;
液压作用;
摩擦力作用。
杠杆作用已经无需赘言,大家想必已经烂熟于心,在杠杆的左边施加一个力 F,杠杆左边的长度(2X)是右边(X)的两倍。因此在杠杆右端可以得到左端两倍的力 2F,但是它的行程 Y 只有左端行程2Y 的一半。
刹车踏板就是个杠杆。考虑到踏板的倾斜度,一般踏板的设计行程不超过 18 厘米。液压原理需要特别说明,液体是无法被压缩的,密闭容器里的液体的压力有个特点:不论是液体内部、还是压向容器壁的力,到处都一样大。——即:如果一平方米上有一吨的力量,那么在所有的地方,一平方米上的力都是一吨。这叫帕斯卡定理。
由于液体无法压缩,所以这种方式传递力矩的效率非常高,几乎100% 的力传。液压传力系统最大的好处就是可以以任何长度,或者曲折成各种形状绕过其他部件来连接两个圆桶型的液压缸。还有一个好处就是液压管可以分支,这样一个主缸可以被分成多个副缸。液压的另一个作用就是放大力矩。如果主缸的直径是1寸,轮缸的直径是 3 寸,那么给主缸上面施加任何一个力,就会在轮缸上放大 9 倍。不过主缸的活塞推动 9 厘米,轮缸的活塞推动距离只有 1 厘米,能量守恒。通常轿车的主缸直径是 22 毫米,前轮缸直径是 32 毫米,后轮缸直径是 28 毫米。
不同的材料表面,有不同的锯齿结构;举例来说:橡皮与橡皮之间就比钢与钢之间更难滑动。材料的类型决定了摩擦系数。所以摩擦力与物体接触面上的正压力成正比。例如:如果摩擦系数为 0.1,一个物体重 100 磅,另一个物体重 400 磅,那么如果要推动他们就必须给 100 磅的物体施加一个 10 磅的力,给 400 磅的物体施加一个 40 磅的力才能克服摩擦力前进。
ABS
说完了这些,让我们来说说 ABS。




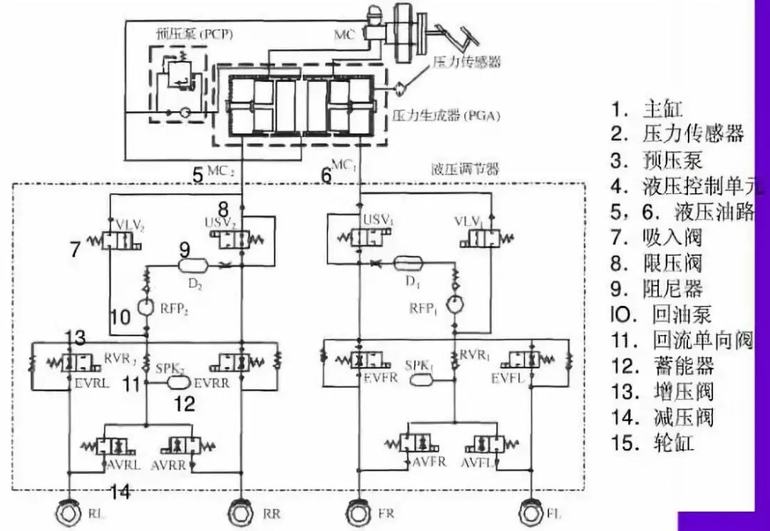
ESP 与 ABS 非常接近,与 ABS 最大的不同在于 ESP 可以在没有踩刹车踏板的情况下向轮缸输出制动压力,ABS 只能在踩下刹车踏板后从主缸向轮缸输出压力。压力生成器就是电机和柱塞泵, 与ABS 比多了 4 个柱塞泵,4 个电磁阀,也就是 VLV 和 USV。

博世第九代 ESP 增加了两个特殊功能,一个是 ACC,自适应巡航,ESP 可以部分控制电子节气门。另一个是 AEB,ESP 可以部分控制刹车系统。
有些认为 ESP 既可以控制油门又可以控制刹车,是个很好的线控系统,非也。博世对国内厂家一般只开放 ACC 和 ESP 量产接口协议,刹车力度最大大约为 0.5g,标准的刹车力度在 0.8g 以上,0.5g 远不够用。
再次,在设计之初,ESP 控制刹车系统只是在少数紧急情况下使用,可能 1 年用不了 2 次,一般泵的容量只有3 毫升,每一次使用,柱塞泵都要承受高温高压,频繁使用,会导致柱塞泵发热严重,精密度下滑,导致 ESP 寿命急剧下滑,常规刹车系统 1 小时就可能使用数次,如果用 ESP 做常规刹车系统,可能 1 个月就报废了。
最后即便是不计寿命问题,ESP 的泵油功率有限,且缺乏真空助力,反应速度较慢。如果 ESP 真的可以做常规制动,那么博世也无需开发 Ibooster,日立无需开发 EACT,大陆无需开发 MK C1,天合无需开发 IBC。
如何做到常规的线控制动,这得从真空助力器说起。

如果膜片两边有即使很小的压力差,由于膜片的面积很大,仍可以产生很大的推力推动膜片向压力小的一端运动。真空助力系统,是在制动的时,也同时控制进入助力器的真空,使膜片移动,并通过联运装置利用膜片上的推杆协助人力去踩动和推动制动踏板。需要注意推力来自压力差,而非真空。电动车和混合动力车不能依赖内燃机取得真空,需要用电子真空泵。真空助力器会减少一部分发动机效率,所以近来有些油车上也使用电子真空助力器,用电机制造真空。
线控制动正是从真空助力器延伸开来,用一个电机来代替真空助力器推动主缸活塞。由于汽车底盘空间狭小,电机的体积必须很小,同时要有一套高效的减速装置,将电机的扭矩转换为强大的直线推力。这其中的关键因素就是电机主轴,日本是此领域的霸主。
在电机技术不够先进的 1999 年前,人们只得放弃这种直接推动主缸的思路。转而使用高压蓄能器。这就是奔驰的 SBC、丰田的 EBC 系统、天合的SCB,这套系统利用电机建立液压,然后将高压刹车油储存在高压蓄能器中,需要刹车时释放。这套系统结构复杂,液压管路众多,成本高昂,可靠性不高。奔驰曾经大规模召回过 SBC 系统,丰田也曾经召回过 EBC 系统,奔驰今天已经几乎不用 SBC 系统。而丰田从 2000 年一直用到现在。通用和福特的混动车上则全部使用天合的 SCB。
由于成本过高,从 2007 年起,EVP 电子真空泵开始在电动车或混动车上取代这种高压蓄能器设计,EVP 极为简单,就是将油车的真空助力换位电子真空泵获得真空,缺点非常明显,首先它几乎没有任何能量回收,其次,刹车时会发出刺耳的噪音,最重要,它必须人力首先踩下制动踏板,也就是说它并非线控制动,而是机械制动。优点也很明显,首先是成本很低,再者是设计异常简单,油车的底盘几乎不做丝毫改动就可以用来做混动车,这对中国企业来说非常重要,中国企业缺乏自主设计底盘能力。
随着电机技术的发展,日立旗下的东机特工在 2009 年首次推出电液线控制动系统 E-ACT。除丰田外,大部分日系混动或纯电车都采用这种设计,最典型的就是日产 Leaf。说起来很简单,用直流无刷超高速电机配合滚珠丝杠直接推动主缸活塞达到电液线控制动,这套方案对滚珠丝杠的加工精度要求很高。传统的液压制动系统反应时间大约 400-600 毫秒,电液线控制动大约为 120-150 毫秒,安全性能大幅度提高。百公里时速刹车大约最少可缩短 9 米以上的距离。同时用在混动和电动车上,可以回收几乎 99% 的刹车摩擦能量。是目前公认最好的制动方式,为了保证系统的可靠性,这套制动系统一般都需要加入 ESP(ESC)做系统备份。
早在 1999 年大众在开发纯电动车过程当中也很想使用这种电机直接推动主缸的设计,但是德国的电机工业当时没有能力满足大众的需求,大众采取了妥协的设计。既然电机的能量达不到,那就继续用高压蓄能器配合,但是推动主缸的是电机,大众称之为 eBKV,2009 年的大众 E-UP上首次使用。

博世从 e-UP 中获得灵感,加上博世是电机大师,经过博世的努力,最终在 2013 年去掉了高压蓄能器,单用电机推动主缸,这就是 iBooster。

博世的 iBooster 于 2013 年初推出,并且应用大众(包括奥迪品牌,大众持有 ibooster 的部分专利)全系列电动与混动车上,其他客户还有特斯拉和即将上市的卡迪拉克 CT6。
大陆和天合(ZF)则在此基础上将 ESC 也集成进来,大陆的 MK C1 早在 2011 年就已经推出,在 2017 年版的阿尔法罗密欧 Giulia 上使用。TRW 的则于2012 年推出 IBC,通用的 K2XX 平台上将全线使用。顺便说下 TRW 的 IBC 技术并非自己原创,是收购自一家小公司,不过博世的 ABS 技术也不是自己原创的。
这些线控制动都不是纯粹的线控制动,仍然需要液压系统放大制动能量。液压系统结构复杂,专利门槛很高。为了突破大厂的封锁,也为了简化制动系统,纯粹的线控制动(EMB)近年来是个火热的研究领域。EMB 取消液压系统,直接用电机驱动机械活塞制动。
优点一:安全优势极为突出,大幅度缩短刹车距离。EMB 的反应时间大约 90 毫秒,比 iBooster 的120 毫秒更快速;
优点二:没有液压系统,不会有液体泄露。对电动车来说尤其重要,液体泄露可能导致短路或元件失效,进而导致灾难。同时成本和维护费用也降低不少。
缺点一:没有备份系统,对可靠性要求极高。特别是电源系统,要绝对保证稳定,其次是总线通信系统的容错能力,系统中每一个节点的串行通信都必须具备容错能力。同时系统需要至少两个 CPU 来保证可靠性。
缺点二:刹车力不足。EMB 系统必须在轮毂中,轮毂的体积决定了电机大小,进而决定了电机功率不可能太大,而普通轿车需要1-2KW 的刹车功率,这是目前小体积电机无法达到的高度,必须大幅度提高输入电压,即便如此也非常困难。
缺点三:工作环境恶劣,特别是温度高。刹车片附近的温度高达数百度,而电机体积又决定只能使用永磁电机,而永磁在高温下会消磁。同时 EMB 有部分半导体元件需要工作在刹车片附近,没有半导体元件可以承受如此高的温度,而受体积限制,无法添加冷却系统。同时这是簧下元件,震动剧烈,永磁体无论是烧结还是粘结都很难承受强烈震动。对半导体元件也是个考验。需要一个高强度防护壳,然而轮毂内体积非常有限,恐怕难以做到。
缺点四:需要针对底盘开发对应的系统,难以模块化设计,导致开发成本极高。
我们认为除非永磁材料有重大突破,居里温度点大幅度提高到1000 摄氏度,否则 EMB 无法商业化。顺便说一句,轮毂电机也是如此,不解决材料问题,轮毂电机商业化不大可能。不过这种材料从理论上来说是不可能出现的,磁性越强,其居里温度点就越低,高温下原子的剧烈热运动,原子磁矩的排列必然从整齐划一到混乱无序,这是物理特性,无法改变。
比如最好的磁王钕铁硼,一般使用 N35 牌号,其居里温度点为 310 摄氏度,但其工作温度上限只有 80 摄氏度,超过 80 度,磁性能就开始下降,到 310 度,磁性完全消失。而夏天汽车刹车盘的温度轻松超过 100 度,工作时温度轻松超过 300 度。所以未来十年内,电液线控系统会是唯一的选择。
人们对制动性能要求的不断提高,传统的液压或者空气制动系统在加人了大量的电子控制系统如 ABS、ESP 等后,结构和管路布置越发复杂,液压(空气)回路泄露的隐患也加大,同时装配和维修的难度也随之提高。
制动控制是自动驾驶执行系统的重要部分,目前 ADAS 与制动系统高度关联的功能模块包括 ESP(车身稳定系统)/AP(自动泊车)/ACC(自适应巡航)/AEB(自动紧急制动)等。

线控液压制动器(EHB)
EHB(Electro-HydraulicBrake)即线控液压制动器,是在传统的液压制动器基础上发展而来的。EHB 用一个综合的制动模块来取代传统制动器中的压力调节器和 ABS 模块等,这个综合制动模块就包含了电机、泵、蓄电池等等部件,它可以产生并储存制动压力,并可分别对 4 个轮胎的制动力矩进行单独调节。
比传统的液压制动器, EHB 有了显著的进步,其结构紧凑、改善了制动效能、控制方便可靠、制动噪声显著减小、不需要真空装置、有效减轻了制动踏板的打脚、提供了更好的踏板感觉。由于模块化程度的提高,在车辆设计过程中又提高了设计的灵活性、减少了制动系统的零部件数量、节省了车内制动系统的布置、空间。可见相比传统的液压制动器,EHB 有了很大的改善。但是 EHB 还是有其局限性,那就是整个系统仍然需要液压部件,其基本的还是离不开制动液。
电子机械制动(EMB)
如果把 EHB 称为「湿」式 brake-by-wire 制动系统的话,那么EMB就是「干」式 brake-by-wire 制动系统。
EMB 全称Electro Mechanical Brake,和 EHB 的最大区别就在于它不再需要制动液和液压部件,制动力矩完全是通过安装在 4 个轮胎上的由电机驱动的执行机构产生。因此相应的取消了制动主缸、液压管路等等,可以大大简化制动系统的结构、便于布置、装配和维修,更为显著的是随着制动液的取消,对于环境的污染大大降低了。

西门子 VDO 的 EMB 示意图
因此结构相对简单、功能集成可靠的电子机械制动系统越来越受到青睐,可以预见EMB将最终取代传统的液压(空气)制动器,成为未来车辆的发展方向。
总结一下制动组件的发展里程:

本站所有转载文章系出于传递更多信息之目的,且明确注明来源,不希望被转载的媒体或个人可与我们联系,我们将立即进行删除处理。